Оглавление: Схемы без кондиционера ↧ Распределение воздушных потоков -… ↧ Распределение воздушных потоков с… ↧
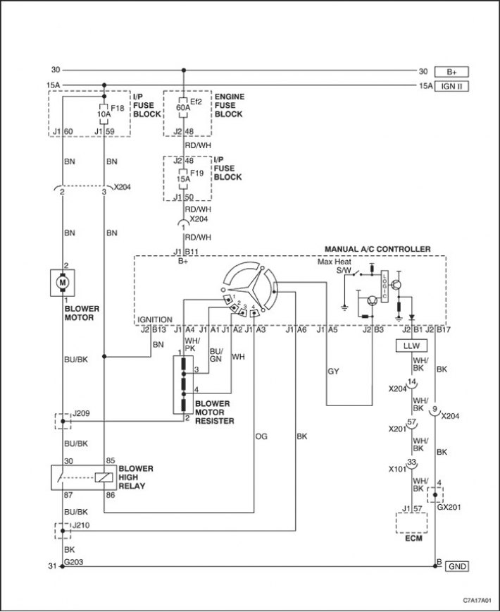
Схемы без кондиционера

Распределение воздушных потоков - типовое

Распределение воздушных потоков с задним нагревательным каналом

[Первоисточник статьи — сайт: ChevyMan]
